招聘
导航
论坛
RSS订阅
网站地图
设为首页
加入收藏
匿名投稿
登陆
|
注册
系统
Linux
|
VxWorks
|
UC/OS ii
|
Android
|
uclinux
|
nucleus操作系统
|
minitos
|
armlinux
|
处理器
DSP
|
ARM
|
FPGA
|
SOC
|
嵌入式处理器综合
|
软件
汇编
|
C/C++
|
proteus
|
protel
|
仿真
物联网
相关
GPU
|
资讯
职场
您现在的位置:
主页
>
MCU
>
单片机技术应用
> DAC0832芯片与单片机的接口硬件和程序设计 -
本文所属标签:
为本文创立个标签吧:
DAC0832芯片与单片机的接口硬件和程序设计 -
来源: 网络用户发布,如有版权联系网管删除 2018-09-06
进入嵌入式论坛与网友讨论>>
[导读]
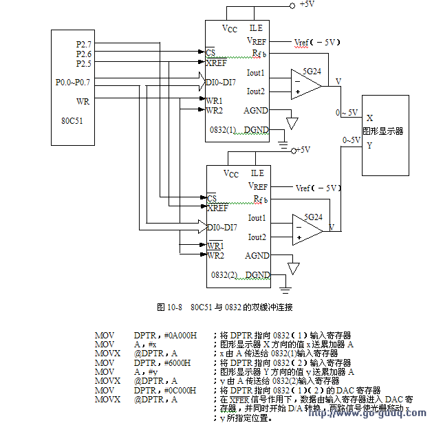
DAC0832
DAC0832
本文引用地址:
http://www.21ic.com/app/mcu/201806/765034.htm
查看评论
回复
嵌入式交流网
主页
>
MCU
>
单片机技术应用
> DAC0832芯片与单片机的接口硬件和程序设计 -
"DAC0832芯片与单片机的接口硬件和程序设计 -"的相关文章
上一篇:
数据采集系统基于AD转换芯片AD0809 -
下一篇:
STC单片机AD转换程序设计 -
RSS订阅
邮件订阅
返回频道首页
返回到首页
热门文章
♦
在遥控编程系统中应用微控制器实现嵌入
♦
51 单片机使用串入并出芯片 164 以及矩
♦
51单片机串口通讯设计 -
♦
基于51单片机FFT算法的源码设计 -
♦
MCS-51系列单片机并行P1口特性 -
♦
Keil MDK3.20 在ULINK下调试stm32方法
相关文章
热门文章
单片机手机电板充电器程序(PWM自动调压) -
S3C2440 测试程序(四) 外部中断实验 -
PIC中断的应用(二) -
ARM 系列 -- 为 ARM Linux 制作根文件系统 -
STM32中映射 C库函数printf -
ds1302的51子程序 -
LM3S1138入门3,中断 -
定时器的应用---中断方式---让8个LED灯,左右各4个来
自制单片机之十……AT89S51的上拉电阻问题 -
stm32 在线升级之跳转函数 -
论坛热帖
相关图文
基于单片机SP
基于MSP430F1
提款箱智能记
单片机控制手
AVR单片机捕
基于单片机的
基于单片机的
MultiMediaca
利用数据帧实
网站地图
资讯
|
嵌入式系统
:
Linux
VxWorks
UC/OS ii
Android
uclinux
nucleus操作系统
minitos
armlinux
嵌入式处理器
:
DSP
ARM
FPGA
SOC
嵌入式处理器综合
职场
|
嵌入式仿真
:
嵌入式软件
:
汇编
C/C++
proteus
protel
论坛
|
嵌入式相关
:
GPU
物联网技术
:
广告服务
|
关于我们
|
稿件投递
|
RSS订阅
|
友情合作
|
加入我们
|
网站地图
|
联系我们
Copyright (C) 2010-2018 www.dianzixuexi.com 电子学习网
嵌入式
开发知识-大学生(电子信息)
嵌入式开发
,
嵌入式培训
,
嵌入式学习
第一门户!
围观()