LED灯具智能驱动系统设计 - 数模混合 -
摘 要: LED 是一种新型半导体固态光源,具有低功耗、长寿命及环保的显著优点。采用PT4115来做LED恒流驱动,设计了具有智能调光控制的LED射灯驱动系统。根据PT4115的输入电压范围,设计了基于TOP249Y 的电源适配器。结果表明,该系统能有效地实现对灯的智能控制,并提高用电效率,节省电能。
0 引言
LED照明是全球节能的主流,而大功率LED 照明更是今后世界的照明发光系统的主流趋势。大功率LED具有亮度高、节能环保、安全性和稳定性高等特点,比传统光源节电60% ~ 70%.
传统的声光控延时控制器能很好地实现对灯的控制,在光线黑暗时或晚上来临时,能有效地实现“人来灯亮,人去灯熄” , 但由于其开关用的是继电器之类的机械控制器,所以在人流量多的地方由于频繁的开关,较容易损坏。
根据市场上的现有的大功率LED射灯产品,设计了可应用于走廊、楼梯、教室等场所的智能照明系统。
该系统采用24 V /3 A 开关电源供电,下级可分布多路LED智能照明模块(见图1)。控制器采用AT89C2051,恒流驱动采用PT4115芯片。灯的亮灭及亮度通过调光方式实现和改变。
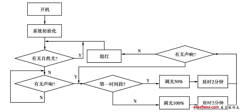
PT4115芯片的DIM 端可用PWM 调光实现输出电流从0到100%调整,根据此特点,设计了集声控、光控、时控于一体的智能调光模块。其功能有:
(1) 当有光(自然光) 时,不管有没有声响,灯不亮。
(2)当无光(自然光)时,若有人经过产生声响,控制器先判断时间段,若是在天色完全暗下来时(定义为第一时间段),则使LED 发出100% 亮度。其余时间段即天色还较亮,控制器可输出50% 占空比方波,使LED 发出50% 亮度即可,这样可进一步节省电能,提高用电效率。

图1 LED智能驱动系统框图
1 基于PT4115的恒流驱动
1. 1 PT4115芯片介绍
PT4115 是一款连续电感电流导通模式的降压恒流源,用于驱动一颗或多颗串联LED.PT4115 输入电压范围为6 V ~ 30 V, 输出电流可调,最大可达1. 2A.根据不同的输入电压和外部器件,PT4115 可以驱动高达数十瓦的LED.PT4115 内置功率开关,采用高端电流采样设置LED 平均电流,并通过D IM 引脚可以接受模拟调光和很宽范围的PWM 调光。当D IM的电压低于0. 3 V 时,功率开关关断,PT4115进入极低工作电流的待机状态。
1. 2 LED射灯驱动电路
V IN 上电时,电感( L ) 和电流采样电阻( RS )的初始电流为零,LED 输出电流也为零(见图2 )。这时候,内部功率开关导通,SW 的电位为低。电流通过电感(L )、电流采样电阻( RS )、LED 和内部功率开关从V IN 流到地,电流上升的斜率由V IN、电感(L ) 和LED 压降决定,在RS 上产生一个压差VCSN, 当(V IN-VCSN ) 》 115 mV 时,内部功率开关关断,电流以另一个斜率流过电感( L )、电流采样电阻(R S )、LED和肖特基二极管( D ); 当( V IN-VCSN ) 《 85mV时,功率开关重新打开,这样使得在LED 上的平均电流为IOUT = ( 0. 085+ 0. 015) /2 ?RS = 0. 1 /R S.如果不使用调光功能,可使DIM 引脚悬空,这时可输出设定的最大电流。

图2 LED射灯驱动电路
2 基于Top249Y的72W 开关电源适配器设计
2. 1 变压器设计
高频变压器设计应注意: 1)在高频变压器设计中,在最大输出功率时,磁芯中的磁感应强度不应达到饱和,以免在大信号时产生失真。2) 在瞬变过程中,高频链漏感和分布电容会引起浪涌电流和尖峰电压及脉冲顶部振荡,使损耗增加,严重时会造成开关管损坏。同时,输出绕组匝数多,层数多时,应考虑分布电容的影响,降低分布电容有利于抑制高频信号对负载的干扰。对同一高频变压器同时减少分布电容和漏感是困难的,应根据不同的工作要求,保证合适的电容和电感。
2. 2 开关电源电路
图3中C 6为X 型电容,滤除电网之间的串模干扰。L2为共模抑制器,可以滤除共模干扰,C 1 为输入滤波电容。R 11使用2MΩ的电阻值实现欠压和过压检测,同时提供降低输出电压频率纹波的电压前馈。
TOP249Y 在本电路中的直流电压范围为100~ 450 V,一旦超出了该电压范围,TOP249Y 将自动关闭。电阻R 10使用20. 5 K 电阻值从外部将流限值设定为仅略高于低电压工作时的满载峰值电流,从而允许使用更小的变压器磁芯,同时避免启动和输出负载瞬态的磁芯饱和。VR1即瞬电压抑制管,型号是P6KE200, 电容C 11与之并联以降低齐纳箝位的损耗。D1为阻断二极管型号可选UF4006.目标钳位电压平均值约为180 V.R 4, R 5, R 6为输出电压的取样电阻,取样后与TL431的内部基准电压进行比较,产生误差电压,再通过PC817A 光耦反馈到控制引脚C, 进而改变TOP249Y 的输出占空比,从而稳定输出电压。

图3 72W 开关电源适配器
3 基于AT89C2051的智能控制器
基于AT89C2051的智能控制器电路如图4所示,其主要由传感器单元、A \D 转换单元、控制器单元组成。AT89C2051芯片用于对来自声控和光控传感器检测到的信号经过整形以后的信号数据做处理,进而控制LED 驱动器。该电路中AT89C2051 的p3. 0 和p3. 1端口用作输入信号检测,剩下的13 个端口可选择输出控制。软件流程图如图5所示。

图4 智能控制器电路图

图5软件流程图
4 小结
笔者所设计的LED射灯智能驱动系统,能有效地监控、检测周围环境的变化,及时关闭、开启灯源以及调光。该系统与传统的声光控延时开关照明系统相比,不仅能大量节省电能,而且其特有的调光模块使用电效率大大提高。该系统在工程上有较好的应用前景。
查看评论 回复









