压控振荡器在射频通信电路中的应用 -
[导读]随着现代通信系统和现代雷达系统的出现,射频电路需要在特定的载波频率点上建立稳定的谐波振荡,以便为调制和混频创造必要的条件。设计了一个振荡频率在1.14~1.18 GHz的负阻LC压控振荡器,实现了压控振荡器的宽调频,使频率范围达到40 MHz。并且为避免在外部电路对压控振荡器(VCO)的影响,在电路中加入射极跟随器作为buffer,起到阻抗变换和级间隔离的作用。为负阻LC压控振荡器的设计提供了一种参考电路。
随着通信技术的发展,通信设备所应用的频率日益提高,射频(RF)和微波(MW)电路在通信系统中得到了广泛应用,高频电路设计也得到工业界的特别关注,新型半导体器件制造技术的不断发展更使得高速数字系统和高频模拟系统的应用领域不断扩展。通常这些电路的工作频率都在1 GHz以上,并且随着通信技术发展,这种趋势会一直持续。而射频电路最主要的应用领域是无线通信,一个典型的无线通信收发机(tranceiver)的系统包含发射机电路、接收机电路以及通信天线,可应用于个人通信和无线局域网络中。其中模拟电路分为2部分:发射部分和接收部分。在发射部分中,将数一模转换输出的低频模拟信号与本地振荡器提供的高频载波经过混频器上变频为射频调制信号,然后经天线辐射到空间中;在接收部分中,先将从天线耦合进来的空间辐射信号经低噪声放大器放大,然后与本地振荡信号经混频器下变频为包含中频信号分量的信号,经滤波后输入模-数转换器转换成数字信号,然后进入数字处理部分处理。由此可知,提供本地振荡的压控振荡器是射频电路中必不可少的一部分。同时射频压控振荡器VCO(Voltage Controlled Oscillator)作为锁相环、频率综合和时钟恢复等电路的关键模块,广泛应用于手机、卫星通信终端、基站、雷达、导弹制导系统、军事通信系统、数字无线通信、光学多工器、光发射机等电子系统中,对电子系统的性能、尺寸、重量和成本都有决定性的影响,是RF电路设计与集成的一个难点。VCO虽然可采用分立元件构成,但由于设计中考虑的参量太多,电路复杂,电路尺寸较大,设计周期长,难以满足当今便携式无线通讯设备低功耗、低成本、小型化、轻量化、高性能的要求,因此设计满足在射频领域要求的全集成压控振荡器对于推动便携式移动通讯设备的发展尤其重要,具有广阔的市场前景。近年来,人们对压控振荡器的研究日益深入。
压控振荡器可分为环路振荡器和LC振荡器。环路振荡器易于集成,但其相位噪声性能比LC振荡器差。为了使相位噪声满足通信标准的要求,这里对负阻LC压控振荡器进行了分析,利用安捷伦公司的ADS软件设计了一款性能优异的压控振荡器,并对其进行仿真验证。
1 电路原理及设计
1.1 buffer的设计
射极跟随器(又称射极输出器,简称射随器或跟随器)是一种共集(Common Collector)接法的电路,如图l所示。它从基极输入信号,从射极输出信号。其输入阻抗高,对前级电路影响小,可作为多级放大器的第1级;输出阻抗低,带负载能力强,可作为多级放大器的输出级。由于其上述2个特点,可以在多级放大器里用作缓冲级。信号从发射极输出的放大器。其特点为输入阻抗高,输出阻抗低,电压放大系数略低于1,带负载能力强,也可认为是一种电流放大器,常用于阻抗变换和级间隔离。三极管按共集方式连接,即基极与发射极共地,基极输入,发射极输出,亦称为共集电极放大器。动态电压放大倍数小于1且接近1,且输出电压与输入电压同相,但输出电阻低,具有电流放大作用,因此具有功率放大作用。
本文引用地址: http://www.21ic.com/app/rf/201008/64778.htm

图2是对buffer隔离作用的仿真。通过仿真发现:压控振荡器与外部电路相接时,外部电路阻抗的变化不会对压控振荡器的阻抗产生影响。

1.2 电路原理及设计仿真
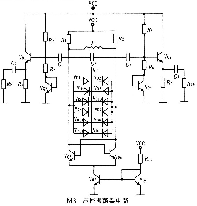
压控振荡器按构成原理可分为反馈型振荡器和负阻型振荡器2大类。这里采用负阻型振荡器,其主要是由负阻器件和谐振回路组成的振荡器,利用负阻器件的负电阻效应与谐振回路中的损耗正电阻相抵消,维持谐振回路的稳定振荡。图3为压控振荡器电路。

图3中VQ5,VQ6管的负跨导可以补偿振荡中的电路损耗,为振荡提供能量。控制电压Vr控制变容二极管电容的变化,以达到控制振荡频率的目的。VQ5和VQ6尺寸相同,交叉耦合,忽略沟道调制效应和体效应等二阶效应,可得到其等效电路,如图4所示。

由于Vce5=Vbe6,Vce6=Vbe5,在振荡平衡时,A、B两点的电压幅度对称相等,得Vce5=Vce6,则VQ5的集电极到发射极(即AM两端)的交流等效电导为:

式中,gmVbe5前面加负号的原因为:此电流源增大时Vce5是减少的。化简式(1)可得:

这是一个负电导。正电阻吸收能量,负电阻提供能量,而此处VQ5的集电极到发射极的负电导表示晶体管提供能量转换,将直流电源的能量转换为交流能量。同理,VQ6的集电极到发射极(即BM两端)的等效电导为-gm。则单端口网络AB的输入电阻是VQ5、VQ6两端发射极输出电阻的串联,即

当由单端口网络提供的负阻Rm等于并联谐振回路的电阻时,负阻提供的能量补充了并联谐振电路的损耗,则振荡维持。振荡器的谐振频率等于并联谐振频率,其输出频率为:
![]()
利用安捷伦公司的ADS软件对电路进行仿真,从图5可看出压控振荡器在控制电压为1.98~3.98 V变化时,振荡器调谐范围为1.14~1.18GHz。图6为压控振荡器电路版图。


2 结论
介绍一种宽调频高频LC VCO的设计。其核心电路采用差分形式交叉耦合电路结构实现。在与外部电路相接时,考虑到外部电路的变化对压控振荡器的影响,采用以射极跟随器为主要结构构成的buffer,消除了外部电路的影响。并且在版图设计中采用片上集成电感,实现了整个VC0电路的片上集成,达到设计要求。
查看评论 回复









