基于TOP223Y多路单端反激式开关电源的设计方案(一) - 模拟电源
0 引言
单片开关电源自问世以来,以其效率高,体积小,集成度高,功能稳定等特点迅速在中小功率精密稳压电源领域占据重要地位。美国PI公司的TOPSwitch系列器件即是一种新型三端离线式单片高频开关电源芯片,开关频率fs高达100 kHz,此芯片将PWM控制器、高耐压功率MOSFET、保护电路等高度集成,外围连接少许器件即可使用。本文介绍了一种基于TOP223Y 输出为+5 V/3 A,+12 V/1 A的单端反激式开关电源方案设计的原理和方法。
1 方案设计的原理
开关电源是涉及众多学科的一门应用领域,通过控制功率开关器件的开通与关闭调节脉宽调制占空比达到稳定输出的目的,能够实现AC/DC或者DC/DC转换。
TOP223Y共三个端:控制极C、源极S、漏极D.因只有漏极D用作脉宽调制功率控制输出,故称单端;高频变压器在功率开关导通时只是将能量存储在初级绕组中,起到电感的作用,在功率开关关闭时才将能量传递给次级绕组,起变压作用,故称反激式。

电路功能部分主要由输入/输出整流滤波、功率变换、反馈电路组成。工作原理简述为:220 V市电交流经过整流滤波得到直流电压,再经TOP223Y脉宽调制和高频变压器DC-AC变换得到高频矩形波电压,最后经输出整流滤波得到品质优良的直流电压,同时反馈回路通过对输出电压的采样、比较和放大处理,将得到的电流信号输入到TOP223Y的控制端C,控制占空比调节输出,使输出电压稳定。
2 方案设计的要求
设计作为某智能仪器的供电电源,具体的参数要求如下:交流输入电压最小值:VACMIN=85 V;交流输入电压最大值:VACMAX=265 V;输出:U1:+5 V/3 A;U2:+12 V/1 A;输出功率:Po=27 W;偏置电压:VB=12 V;电网频率fL=50 Hz;开关频率fs=100 kHz;纹波电压:小于100 mV;电源效率:η大于80%;损耗分配因数Z 为0.5;功率因数为0.5.
3 设计实例
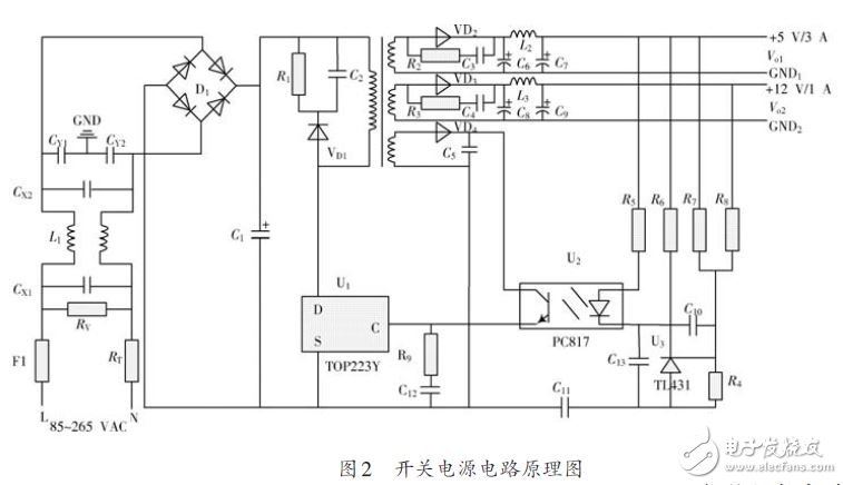
本设计方案是基于TOP223Y的多路单端反激式开关电源,性能优越,便于集成。电路原理如图2所示,可分为输入保护电路、输入整流滤波电路、钳位保护电路、高频变压器、输出整流滤波电路、反馈回路、控制电路7个部分。

3.1 输入保护电路
由保险丝F1、热敏电阻RT和压敏电阻RV组成,对输入端进行过电压、过电流保护。
保险丝F1用于当线路出现故障产生过电流时切断电路,保护电路元器件不被损坏,其额定电流IF1 按照IF1》2IACRMS选择3 A/250 VAC保险丝,其中IACRMS为原边有效电流值。热敏电阻RT用以吸收开机浪涌电流,避免瞬间电流过大,对整流二极管和保险丝带来冲击,造成损坏,加入热敏电阻可以有效提高电源设计的安全系数,其阻值按照RRT1》0.014VACMAX/IACRMS 选择10D-11(10 Ω/2.4 A)。压敏电阻RV能在断开交流输入时提供放电通路,以防止大电流冲击,同时对冲击电压也有较好钳位作用。RV选取MY31-270/3,标称值为220 V.
3.2 输入整流滤波电路
由EMI滤波电路、整流电路、稳压电路组成。
EMI滤波电路针对来自电网噪声干扰。采用由L1,CX1,CX2,CY1,CY2构成典型的Π型滤波器。
CX1和CX2用来滤除来自电网的差模干扰,称为X电容,通常取值100~220 nF,这里取100 μF;CY1和CY2用来滤除来自电网的共模干扰,称为Y电容,通常取值为1~4.7 nF,这里取2.2 nF;同样用来消除共模干扰的共模电感L1的取值8~33 mH,这里取8 mH,采取双线并绕。
输入整流电路选择不可控全波整流桥。整流桥的反向耐压值应大于1.25倍的最大直流输入电压,整流桥的额定电流应大于两倍的交流输入的有效值,计算后选择反向击穿电压为560 V,额定电流为3 A的KBP306整流桥。
在当前的供电条件下,输入储能电容器CIN的值根据输出功率按照2~3 μF/W 来取值,考虑余量,取CIN=100 μF/400 V的电解电容。假设整流桥中二极管导通时间为tc=3 ms,可由:

得到输入直流电压的最小值和最大值。
查看评论 回复









